inkl. mva. ekskl.frakt
NOK 0,00
mva. NOK 0,00
Søk
Handlekurv
Meny
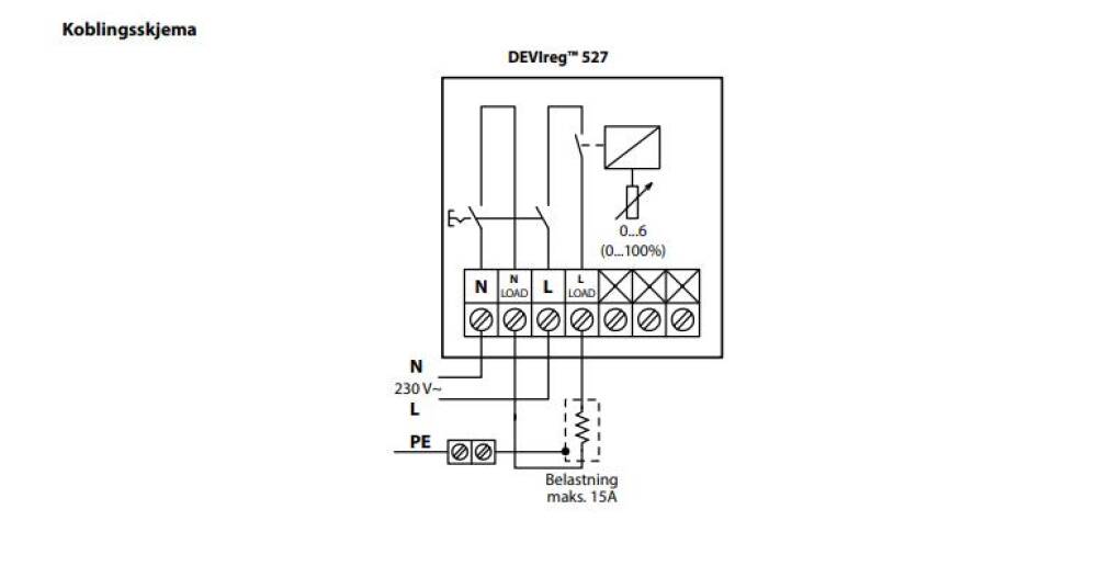
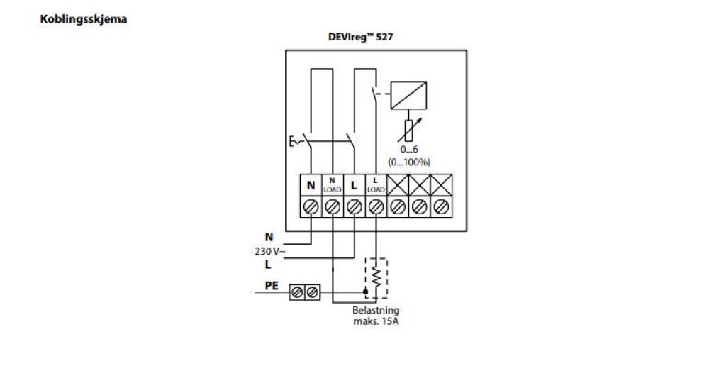
Devireg 527 1474291
1 virkedags leveringstid
Devireg 527
Effektregulator som brukes hvor det ikke er mulig å installere eller bytte gulvføler, istedet for å bruke en føler til å merke hvor varmt eller kaldt gulvet er så skrur denne modellen seg av og på basert på tid.
DEVIREG 527 EFFEKTREGULATOR
Legg til i liste
Elnummer:
1474291
EAN / GTIN:
5703466161869
Varebetegnelse:
Leverandør:
DANFOSS AS AVD. DEVI
Leverandørens artikkelnummer:
140F1041
2-pol
Danfoss.com
Garanti 5 år
Produktet ble utsolgt 06.12.23 hos nettlageret.no Ta kontakt for alternativ vare.
For temperatur 5-45 grader m/føler 3 meter , For temperatur -10-+10 grader m/føler 3 meter...
Devireg 530 Gulvføler, Devireg 531 Romføler, Devireg 532 Gulv og romføler
RTR-E 3524, RTR-E 3551, RTR-E 6704, RTR-E 6704 , RTR-E 3524, RTR-E 3551
Hvit Ral 9010 med ramme og ledningsføler (best vare), Hvit Ral 9010 uten ramme med ledning...
Polarhvit fargekode ral 9016, Sort fargekode 9005, Hvit fargekode ral 9010, Elfenbenhvit f...